mynote/ubuntu/iptables设置端口转发.md
2018-06-16 13:53:00 +08:00

2.2 KiB
Executable File
Raw Blame History

iptables 设置端口转发/映射

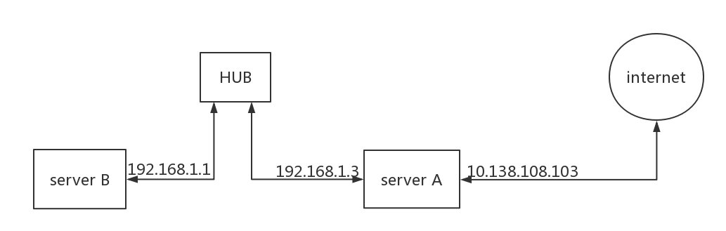
网络拓扑

iptables_examples_network_topology

服务器A有两个网卡
    内网ip192.168.1.3
    外网ip10.138.108.103
    本地回环:127.0.0.1

服务器B有网卡8001提供服务
    内网ip192.168.1.1

目的

使用户通过外网10.138.108.1038001访问内网服务器192.168.1.1:8001

思路

iptables_frame

如图2所示端口转发走的是下发A路利用nat表中prerouting做dnat用postrouting做snat

包分析

时期 操作 源IP:PORT 目的IPPORT
packet in 用户访问 1.2.3.4:5 10.138.108.103:8001
prerouting dnat 1.2.3.4:5 192.168.1.1:8001
routing decision 判断是否转发 1.2.3.4:5 192.168.1.1:8001
postrouting snat 10.138.108.103:X 192.168.1.1:8001
packet out 转发包 10.138.108.103:X 192.168.1.1:8001

开启内核ip转发

nano /etc/sysctl.conf

将下项注释去掉

# net.ipv4.ip_forward=1

使改动生效

sudo sysctl -p

脚本

#!/bin/bash
pro='tcp'

src_host1='192.168.1.3'
src_host2='10.138.108.103'
src_port=8001

Dst_Host='192.168.1.1'
Dst_Port=8001

# 清空规则
iptables -F
iptables -X
iptables -Z
iptables -t nat -F

# Destination network  address translate (dnat)

# 如图2所示
iptables -t nat -A PREROUTING  -p $pro -d $src_host1  --dport $src_port -j DNAT --to $Dst_Host:$Dst_Port
iptables -t nat -A PREROUTING  -p $pro -d $src_host2  --dport $src_port -j DNAT --to $Dst_Host:$Dst_Port


iptables -A FORWARD -p $pro -d $Dst_Host --dport $Dst_Port -j ACCEPT

# 本地连接不经过prerouting只经过output链所以想要在服务器A通过本地ip访问服务器B需要在output 链增加dnat规则
iptables -t nat -A OUTPUT -p $pro -d $src_host1 --dport $src_port -j DNAT --to $Dst_Host:$Dst_Port
iptables -t nat -A OUTPUT -p $pro -d $src_host2 --dport $src_port -j DNAT --to $Dst_Host:$Dst_Port



# source network address translate (snat)
iptables -t nat -A POSTROUTING -p $pro -d $Dst_Host --dport $Dst_Port -j SNAT --to $src_host1

# 显示已有规则
iptables -t nat -L -n --line-number